
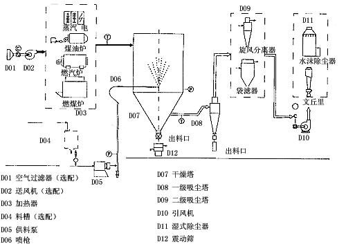
本机组是一种可以同时完成干燥和造粒的装置。按工艺要求可以调节料液泵的压力,流量,喷孔的大小,得到所需的按一定大小比例的球形颗粒。 本机组工作过程为料液通过隔膜泵高压输入,喷出雾状液滴,然后同热空气并流下降,大部分粉粒由塔底排料口收集,废气及其微小粉末经旋风分离器分离,废气由抽风机排出,粉末由设在旋风分离器下端的授粉筒收集,风机出口处还可装备二级除尘装置,回收率在96-98%以上。 本机组与物料接触部分的塔体、管道、分离器的材料,均采用SUS304制作。在塔体内部与外壳之间有足够的保温层,填充材料为超细玻璃棉,塔体设有观察门、视镜、光源及控制仪表,由电气控制操作台控制和显示。 本机组的热源装置采用蒸汽加热或电加热器,具有操作方便、启动快、结构紧凑、热风干净清洁等优点。另外在电气控制柜内装有电加热器的控制调节装置,使进口温度无级调节。对于缺电地区可采用蒸汽加热或燃煤、燃油热风炉等方式,局部或全部代替电加热装置。本厂可提供根据用户的实际需要的各种加热方式。

干燥速度快,料液经雾化后表面积大大增加,在热风气流中,瞬间就可蒸发95-98%的水分,完成干燥的时间仅需十几秒到数十秒钟,特别适用于热敏性物料的干燥。 所得产品为球状颗粒,粒度均匀,流动性好,溶解性好,产品纯度高,质量好。 使用范围广,根据物料的特性,可以用热风干燥也可以用冷风造粒,对物料的适应性强。 操作简单稳定,控制方便,容易实现自动化作业。
应用范围 化工:有机催化剂,树脂,合成洗衣粉,油脂类,硫铵,染料,染料中间体,白碳黑,石墨,磷铵等。 食品:氨基酸及类似物,调味料,蛋白质,淀粉,乳制品,咖啡抽取物,鱼粉,肉精等。 制药:中成药,农药,抗生素,医药冲剂等。 陶瓷:氧化镁,瓷土,各种金属氧化物,白云石等。 喷雾造粒:各种肥料,氧化铝,陶瓷粉,制药,重金属超硬钢,化肥,粒状洗衣粉,中成药等。 喷雾冷却造粒:胺基脂肪酸,石蜡,甘油酸脂,牛脂等。 喷雾结晶,喷雾浓缩,喷雾反应等方面也经常使用。





|
型号
项目 |
YPG-25 |
YPG-50 |
YPG-100 |
YPG-150 |
YPG-200 |
YPG-300 |
YPG-500 |
YPG-1000~2000 |
|
蒸发量kg/h |
25 |
50 |
100 |
150 |
200 |
300 |
500 |
该指标按实际情况确定 |
|
隔膜泵 |
功率kw |
0.35 |
4 |
7.5 |
11 |
15 |
22 |
30 |
|
压力Mpa |
根据物料实验效果在0.6~5之间调节,一般操作在1~3之间。 |
|
塔身直径mm |
1300 |
1800 |
2400 |
2600 |
2800 |
3200 |
3800 |
|
设备总高mm |
7800 |
9200 |
11600 |
14000 |
15300 |
17100 |
19000 |
|
电加热Kw |
75 |
120 |
150 |
温度低于200度时,具体按实际计算 |
|
蒸汽+电 Mpa+Kw |
0.5+54 |
0.6+90 |
0.6+108 |
|
热风炉 Kcal/h |
100000 |
150000 |
200000 |
300000 |
400000 |
600000 |
1000000 | |